Modbus TCP 常见问题
常见问题
答:进行Modbus TCP通信,需要建立连接,
S7-200 SMART CPU作为Modbus TCP客户端时:通过Modbus TCP Client指令 MBUS_CLIENT 的符号表中的 mConnected 参数来判断,如图1.所示
mConnected=1 表示已经建立连接,mConnected=0 表示尚未建立连接
图1.mConnected判断连接状态
S7-200 SMART CPU作为Modbus TCP服务器时:通过Modbus TCP Server指令 MBUS_SERVER 的符号表中的 mConnected 参数来判断,如图2.所示
mConnected=1 表示已经建立连接,mConnected=0 表示尚未建立连接.
图2.mConnected判断连接状态
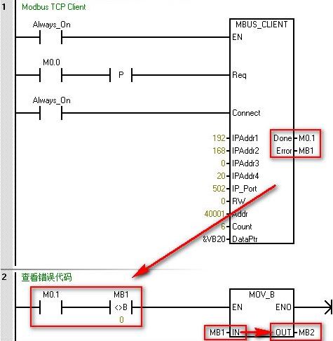
答:出现错误时,MBUS_CLIENT 指令输出参数Done 会为1,但是,Done在连接建立完成,连接断开,响应完成时都会出现置位为1的情况。
出现错误时,还有Error字节会显现出错误代码,仅保留一个周期时间。
综上所述,查看错误代码,可以按照图3.所示的方法进行。
图3.查看错误代码
3、进行 Modbus TCP 通信寄存器类型数据,数据量大超过120个字如何处理?
答:如果数据量超过120个字,可以进行如下两种方法操作:
A、建立多个连接,不同连接之间,可以并行操作,因为占用的通信资源不同;
B、建立一个连接,进行多个操作,不同操作之间需要进行轮询,同一时刻只有一个操作在进行。
4、Modbus TCP通信时,如何访问地址范围大于49999 的保持寄存器?
Modbus 保持寄存器地址在 40001 到 49999 这一范围内。该范围足以满足大多数应用的要求,但有些 Modbus 从站设备将数据映射到地址范围更大的保持寄存器中。 MBUS_CLIENT 指令允许参数 Addr 的附加范围,以支持 400001 至 465536 的保持寄存器地址的扩
展范围。例如,要访问保持寄存器 16768,请将 MBUS_CLIENT 的 Addr 参数设置为 416768。 扩展寻址允许访问 Modbus 协议支持的全部 65536 个可能地址。此扩展寻址仅适用于保持寄存器。
5、S7-200 SMART作为 Modbus TCP客户端, 服务器为网关模块,连接多个 Modbus RUT 设备时如何区分 Modbus RTU 从站地址能?
答:S7-200 SMART CPU 作为 Modbus TCP 客户端与 Modbus TCP 服务器通信,当尝试访问比 Modbus TCP 服务器更低端的串行子网中的设备,会有报错 "无法建立连接"。如果 Modbus TCP 服务器用于 Modbus RTU 协议的网关,则 MB_UNIT_ID 可用于识别串行网
络上连接的从站设备。MB_UNIT_ID 用于将请求转发到正确的 Modbus RTU 从站地址。一些 Modbus TCP 设备可能要求 MB_UNIT_ID 参数在限制范围内。该参数所在位置,如图4.所示
mModbusUnitID默认值为255(16#FF),如果从站设备有多个,可以S7-200 SMART 和网关模块建立一个连接,在这个连接上通过修改UnitID的值进行UnitID的轮询。
图4.mModbusUnitID
6、对于一些服务器不支持写单个数字量输出位(功能码 5)/单个保持寄存器(功能码 6),S7-200 SMART 如何实现写单个位/字。
答:一些 Modbus 服务器设备不支持 Modbus 功能写入单个离散输出位(Modbus 功能 5)或写入单个保持寄存器(Modbus 功能 6)。相反,这些设备只支持多位写入(Modbus 功能 15)或多寄存器写入(Modbus 功能 16)。如果服务器设备不支持单个位/字 Modbus
功能,则 MBUS_CLIENT 指令将返回错误代码 1。Modbus 客户端协议允许强制 MBUS_CLIENT 指令使用多个位/字 Modbus 功能,而非使用单个位/字 Modbus 功能。可通过在 Modbus 客户端符号表中查找符号 mModbusForceMulti,并在程序执行 MBUS_CLIENT 之前
更改此值,来强制多个位/字指令。将 mModbusForceMulti 设置为 TRUE,可在写入单个位或寄存器时强制使用多个位/字功能。如图5.所示。
图5. mModbusForceMulti








